一、消防应急广播设备广播

集音源和120W功率放大电路为一体,声音更情晰;
壁挂式安装,配置炅活;
广播、话筒、MP3、外线四种播音模式,满足多种应用环境;
对电源主、备电状态的智能监控,确保使用的安全性与可靠性;
监测当前扬声器数量变化,并对线路短路、断路情况做报警提示。
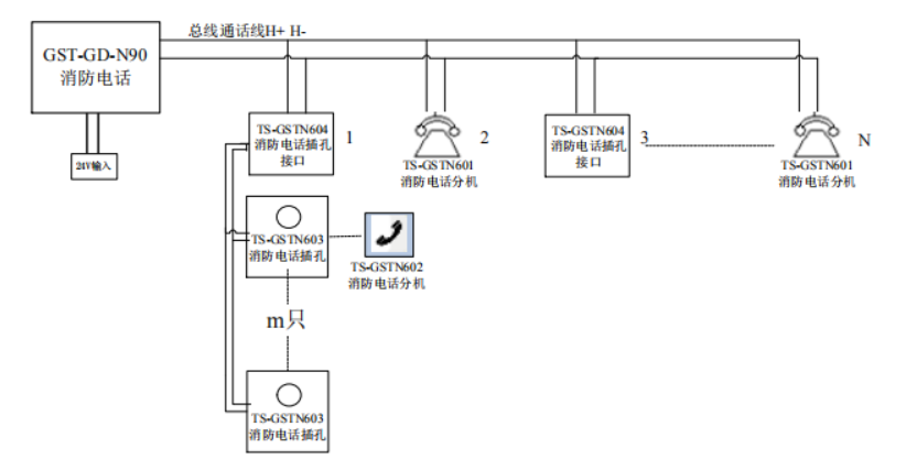
二、消防电话

每台总机可连接最多达99路消防电话分机或消防电话插孔接口;
液晶显示屏,信息更情晰;
固体录音技术,可存储呼叫500条通话记录;操作右侧数字技键和功能技键,更可便捷呼叫编码分机;
消防电话总机与现场设备布线釆用独立式两总线通讯方式,方便安装,相比模块连接方式更加节省造价。
消防电话面板指示灯说明:

消防电话面板按键说明:



苏公网安备32058102002318号
客服1